幾款直流穩壓電路圖分享【簡單好用】-KIA MOS管
信息來源:本站 日期:2023-12-21
低壓直流穩壓器
對于低直流輸出電壓(高達 50V),可以單獨使用齊納二極管,也可以使用齊納二極管和晶體管。這種電源稱為晶體管電源。晶體管電源只能提供較低的穩定電壓,因為 VCE 的安全值約為 50 V,如果將其增加到該值以上,則可能會發生結擊穿。
高壓直流穩壓器
對于大于 50 V 的電壓,輝光管與真空管放大器一起使用。這種電源通常稱為電子管電源,廣泛用于真空閥的正確操作。
晶體管串聯穩壓電路圖
串聯反饋穩壓器電路圖
晶體管并聯穩壓器電路圖
并聯反饋穩壓器電路圖
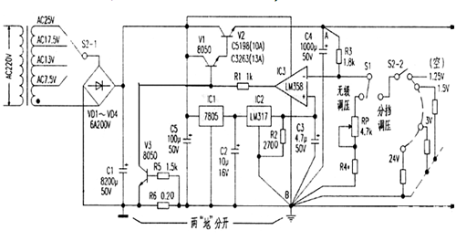
大電流可調穩壓電源電路
一款帶電壓比較器的高穩定度大電流直流穩壓電路。主要由電源變壓、整流濾波、基準源電路、電壓比較、復合功率調整、過流保護電路等幾部分組成。
開關穩壓電源電路圖
聯系方式:鄒先生
聯系電話:0755-83888366-8022
手機:18123972950(微信同號)
QQ:2880195519
聯系地址:深圳市福田區金田路3037號金中環國際商務大廈2109
請搜微信公眾號:“KIA半導體”或掃一掃下圖“關注”官方微信公眾號
請“關注”官方微信公眾號:提供 MOS管 技術幫助
免責聲明:本網站部分文章或圖片來源其它出處,如有侵權,請聯系刪除。
