繼電器控制電路圖,原理圖分享-KIA MOS管
信息來源:本站 日期:2024-08-29
繼電器是一種電磁開關,通過線圈中的電流產生的磁場來控制觸點的開關狀態。繼電器模塊通常由一個電磁繼電器和一個控制電路(如開關電路、傳感器電路等)組成。使用繼電器模塊可以實現大功率電路的控制和保護,同時具有隔離和放大信號的功能。
繼電器模塊的控制電路通常由一個開關電路或傳感器電路提供控制信號。例如,可以使用一個按鈕來控制繼電器的開關動作。當按鈕按下時,控制電路會給繼電器的線圈供電,觸點閉合;當按鈕松開時,線圈斷電,觸點打開。
單點自鎖控制
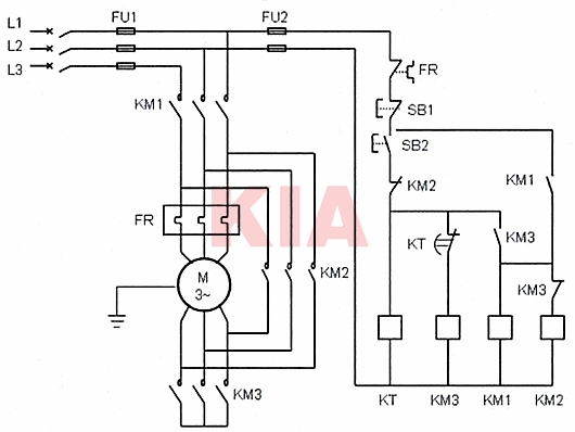
自鎖控制原理
功能作用:單點自鎖電氣控制,為最基本的電氣控制原理之一。一般由接觸器、啟動按鈕、停止按鈕組成, 常用于小型電動機、動力負荷、應急照明等控制電路中。
控制邏輯解析:二次回路通過保險,串聯繼電保護元件,實現信號的動作控制。按下電路中的SB1后, KM線圈得電吸合,KM的常開點變為常閉點。通過FR、停止按鈕 SB2、及已閉合KM常開點給線圈供電,滿足了KM的自鎖功能。
正反轉控制
正反控制原理
功能作用:正反轉控制,指一個電動機實現正反雙向運行。控制方式一般分為三種:即非互鎖正反轉控制、接觸器互鎖正反轉控制、接觸器按鈕雙重互鎖正反轉控制。
下面我們以常用接觸器互鎖為例進行分析,電路一般采用一個常閉按鈕、2個常開按鈕、2個接觸器等組成控制電路。常用于傳輸設備、安檢平臺、電機控制等場所。
控制邏輯解析:啟動正轉控制順序,按下SB1、KM1線圈得電、KM1常開變常閉、KM1自鎖、電動機正轉運行。同時KM1常閉變常開,切斷了KM2線圈的吸合,滿足了KM2互鎖功能。
啟動反轉控制順序,在正轉情況需按下SB3停止按鈕,設備停止后,按下SB2、KM2線圈得電、KM2常開變常閉、KM2自鎖、電動機反轉運行。同時KM2常閉變常開,切斷了KM1線圈的吸合,滿足了KM1互鎖功能。
星三角啟動控制
功能作用:星三角運行指控制電動機由六端子運行(星型)向三端子(三角型)運行的轉換。優此可以減少電動機啟動電流及啟動產生的壓降影響。一般有3個接觸器、1個啟動按鈕、1個停止按鈕、1個延時繼電器組成。常用于大功率電動機、大型機械設備使用。
控制邏輯解析:啟動順序,按下SB2、KM1、KM3、KT吸合,電動機M進入星型運行狀態。同時KT進入延時斷開狀態,時間到達后KT斷開KM 3,KM3長閉觸點復位后,KM2得電、KM2線圈吸合后,進行了端子合并。電動機M由星型轉為三角形運行。
聯系方式:鄒先生
聯系電話:0755-83888366-8022
手機:18123972950(微信同號)
QQ:2880195519
聯系地址:深圳市福田區金田路3037號金中環國際商務大廈2109
請搜微信公眾號:“KIA半導體”或掃一掃下圖“關注”官方微信公眾號
請“關注”官方微信公眾號:提供 MOS管 技術幫助
免責聲明:本網站部分文章或圖片來源其它出處,如有侵權,請聯系刪除。
